产品简介
/ Introduction
GDC-J型系列
电磁高真空挡板阀是靠电磁力和弹簧复位力,用以打开或关闭的阀门,适用于真空系统中用以打开或隔断气流之用。当阀关闭时,允许阀板密封面上侧承受大气压,下侧为真空,在此状态下接通电器控制盒电源后,阀板能正常开启。
适用的工作介质为空气、非腐蚀性及不含颗粒灰尘的气体。
|
适用范围(Pa)
|
105~6.7x10-4
|
|
阀门漏率(Pa.L/S)
|
≤6.7x10-4
|
|
适用温度(℃)
|
-25~+40
|
|
线圈温升(℃)
|
≤65
|
|
开闭时间(S)
|
3~5
|
|
电源电压(V/Hz)
|
220±10%/50
|
|
安装方式
|
垂直
|
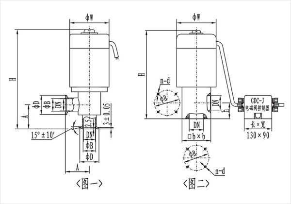
电磁高真空挡板阀--((图一)(KF)连接及外形尺寸
|
型号
|
通径(DN)
|
ΦW
|
ΦD
|
ΦB
|
H
|
A
|
法兰标准
|
|
GDC-J16A/KF
|
16
|
68
|
30
|
17.2
|
186
|
40
|
GB4982
|
|
GDC-J25A/KF
|
25
|
82
|
40
|
26.2
|
193
|
50
|
|
GDC-J40/KF
|
40
|
110
|
55
|
41.2
|
270
|
65
|
|
GDC-J50A/KF
|
50
|
125
|
75
|
52.2
|
307
|
70
|
/
|
(图二)连接及外形尺寸
|
型号
|
通径(DN)
|
ΦW
|
ΦB
|
H
|
h
|
bxb
|
n-b
|
法兰标准
|
|
GDC-J16A
|
16
|
68
|
42
|
165
|
28
|
48x48
|
4-M5
|
JB919
|
|
GDC-J25A
|
25
|
82
|
55
|
190
|
35
|
58x58
|
4-M6
|
|
GDC-J32
|
32
|
92
|
64
|
217
|
40
|
68x68
|
4-M6
|
|
GDC-J40
|
40
|
110
|
70
|
240
|
44
|
80x80
|
4-M6
|
|
GDC-J50A
|
50
|
125
|
90
|
285
|
56
|
95x95
|
4-M8
|
|
GDC-J65
|
65
|
135
|
105
|
315
|
65
|
115x115
|
4-M8
|
|
GDC-J80
|
80
|
165
|
125
|
358
|
75
|
140x140
|
4-M8
|